進水濃度設計參數表如下:
表3.2-1 ?進水濃度水質表

項目污水處理系統處理后達《污水綜合排放標準》(GB8978-1996)一級標準。出水水質指標及標準如下:
表3.3-2 ?污水綜合一級排放標準

? ? ? ? 中水回用系統回用水執行《城市污水再生利用 ?工業用水水質》(GB/T 19923-2005)中敞開式循環冷卻水系統補充水的水質要求及《城市污水再生利用 雜用水水質》(GB/T 18920-2002),兩標準取其高者,具體標準限值詳見表3.3-3和表3.3-4
表3.3-3 ??工業回用水水質要求


表3.3-4 ?城市雜用水水質要求

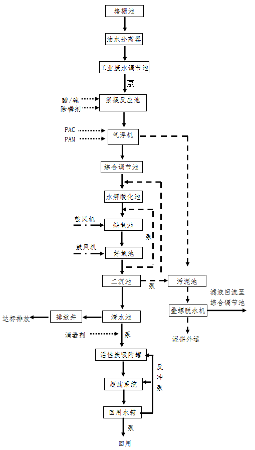
處理工藝:
? ? ? ?(1)連續排放和間歇排放的工業廢水先進入格柵池攔截大量的渣物后進入油水分離器,通過油水分離器(去除掉大量浮油后,再自流進入工業廢水調節池,由泵提升至絮凝反應池,在反應池前段投加酸或堿調節pH值后投加CaCl2去除掉PO43-。
? ? ? ?去除磷酸鹽的反應式:
? ? ? ? ?

? ? ? (2)由于廢水中含有浮油,懸浮物濃度高,前級油水分離器除油不徹底,因此在氣浮機前前段投加PAC、PAM,上層浮油和浮渣被去除。
? ? ? (3)廢水經過預處理后自流進入綜合調節池后,均質均量后由泵提升至水解酸化池,在水解酸化池中進行磷的釋放,使污水中的磷濃度升高,溶解性有機物被細胞吸收而使污水中的BOD濃度下降;另外部分NH3-N因細胞的合成得以去除,使污水中的NH3-N濃度下降。
? ? ? (4)在缺氧池中,反硝化菌利用污水中的有機物作碳源,將回流混合液中帶人的大量NO3-N和NO2-N還原為N2釋放至空氣,因BOD5濃度繼續下降,NO3-N濃度大幅度下降,而磷的變化變小。
? ? ? (5)在好氧池中,有機物被微生物生化氧化而繼續下降,有機氮被氨化繼而被硝化,使NH3-N濃度顯著下降,但隨著硝化過程使NO3-N濃度增加;而P隨著聚磷菌的過量攝取也以較快的速率下降。
? ? ?(6)出水進入二沉池,主要是使在好氧池產生的污泥分離,使混合液澄清、濃縮和回流活性污泥。其工作效果能夠直接影響活性污泥系統的出水水質和回流污泥濃度。
? ? ?(7)用于收集二沉池出水,經過處理后通過管道、閥門連接至排放口作污水排放。當需要進行中水回用時,將經處理后的水泵入中水回用系統進行深度處理。
? ? ?(8)活性炭過濾罐,進一步對污水中的有機物和懸浮物進行凈化,出水進入超濾膜組件,在一定的壓力下,使小分子溶質和溶劑穿過一定孔徑的特制的薄膜,而使大分子溶質不能透過,留在膜的一邊,從而使大分子物質得到了部分的凈化,出水進入回用水箱。根據業主的需要進行回用。





